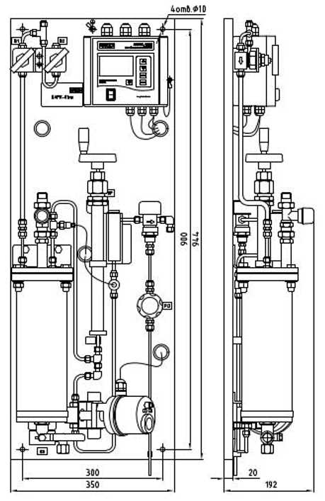
取样系统和PH/电导率/溶解氧等仪表一体化集成方案,国外分体式减温器及其它模块集中布置方式,适合单独/模块化现场安装;如下为参考图为取样减温系统(不作为交货标准),作为参考,供货时仪表集成在一起或者分体安装均可:
现场需要提供如下信息:
1、 样水取样常规温度,最高/最低温度范围; 40-560℃
2、 样水常规压力,最高/最低压力范围; 7-32Mpa
3、 现场是否提供冷却水,及冷却水的常规温度,及最高/最低温度范围;现场是否可以疏水直排;
4、 安装可以提供的安装空间;样水到冷却系统连接方式及规格;冷却水连接方式及规格;

提供6种标准预处理模块(MARK01 MK/ 7/40:250:560:32/40:250:560)供现场即装机用,有如下功能:
1)样水预处理带就地控制单元:预处理处理后的样水若温度/压力超设定值(最高温度60度(可设定),压力>3bar(最大8bar可就地单元设定),紧急遮断阀自动关闭以保护仪表传感器工作在限定条件下,不受损坏;
2)温度/压力超设定限时,输出开关量报警等实时信息;
3)人工干预,将故障排除后,重新将预处理器投入运行;
4)可选冷却水流量/温度就地显示;


对于防爆场合应用:需要现场加装防爆箱(符合现场规范);
提供预处理/测量整套解决方案:样品处理模块+测量仪器
以下为:来自俄罗斯VZOR LLC的集样品预处理及在线溶解氧一体化的定制解决方案:用于石化过程的凝结水在线溶解氧分析仪:现场已经安装使用;

转载请注明: 北京德尔斐科技发展有限公司 » ALL IN ONE取样分析单元DF-SAMP001